意大利ATOS压力溢流阀AGAM-20/350/V 34选型依据及工作原理描述
意大利ATOS压力溢流阀AGAM-20/350/V 34选型依据及工作原理描述
意大利Atos Spa(阿托斯)总部位于Sesto Calende,靠近阿尔卑斯山。ATOS自成立以来致力于阀门及泵产品的设计开发,通过不断地发展壮大,已拥有80.000平米的厂房,公司将10%的营业额用于研发投入,不断创新,提高产品质量及性能,扩大产品范围,积累了丰富的设计开发经验,可以为客户提供满意的产品及服务。
ATOS是世界电液元件制造商,具有的技术,能通过带电子器件的集成式液压元件提高现代化机器的性能。ATOS所有产品均通过质量检测,拥有专业技术人员加质量保证。作为液压与电子理想的结合,ATOS元件能使您的机器获得您所需要的快速、平稳和准确的控制。产品主要用于钢铁、冶金、电力、注塑机、空调生产、汽车制造业。
意大利ATOS主要产品:ATOS比例阀,ATOS 数字式比例阀,ATOS 常规阀,ATOS叠加阀,ATOS叶片泵,ATOS柱塞泵,ATOS油缸,ATOS放大器,ATOS控制器
意大利ATOS压力溢流阀AGAM-20/350/V 34选型依据及工作原理描述

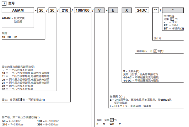
GAM是锥阀式两级溢流阀,设计用于液压系统中。
在标准型号中,主阀②中的锥阀芯①的先导压力是由盖板④中的带保护帽的螺杆③调节的。
选择手轮⑤调节代替螺杆调节可按要求提供。
顺时针转动压力增大。
AGAM可以配装用于卸荷的先导电磁阀⑤或不同的压力设定,有以下型式:
·DHE交流、直流电源,具有高性能,带cURus认证的电磁铁
·DHL交流、直流电源,紧凌型

安装面规格:ISO6264标准,10,20和32通径
流量分别为:200,400和600I/min
压力可达350bar
上海维特锐实业发展有限公司,发票随货,服务优良,信誉保证。本公司德国设有分公司,欢迎新老客户有欧美品牌询价都可以随时联系我!
项目支持:
1,德国 KRACHT 克拉克(流量计、指示器可提供现场选型配套技术支持,齿轮泵, 阀,备件采购价格有优势)
2,德国 VSE 威仕 (流量计提供项目选型配套,技术支持,维修)
3,另外还有很多品牌也很有优势:
Beinlich百利泵(可提供选型)
RICKMEIER瑞克梅尔泵(可提供选型)
MEISTER流量计
KOBOLD流量计、温度开关
ATOS液压电磁阀、泵、压力继电器
EATON伊顿/VICKERS威格士泵、阀
REXRTOH力士乐液压阀、叶片泵
HYDAC贺德克过滤器、滤芯、传感器
PARKER派克阀、接头、齿轮泵
WEBTEC流量计
MTS位移传感器
AIGNEP快插接头、气动三联件、气动阀、气缸、流体阀

